Hammarlund HQ-120
Communications Receiver

Copyright 2003, Alan R. Klase. All rights reserved.



Hammarlund had introduced their land-mark Super-Pro in early 1936, but it's $400 price tag made it inaccessible to most of the amateur-radio and short-wave-listening markets.  With the HQ-120, introduced in December, 1938, Hammarlund engineers succeeded in slashing the price by two thirds, while retaining most of the important features of the Super-Pro, and introducing others to make the set even more "ham friendly."  The HQ-120-X designation appears in advertising from August 1939 forward.  Originally, a low cost version without the crystal was offered.  All sets seem to be labeled simply HQ-120, and almost all have the crystal.  "Street pricing" stabilized at $129.


Circuit Changes

One RF stage rather than two. A higher-transconductance tube (6S7) and front-panel "ANTENNA COMPENSATOR"  narrowed the performance gap.

Local-oscillator and mixer functions were combined in RCA's hot new 6K8 tube designed specifically for short-wave applications.  A V-R tube stabilizes the local-oscillator, BFO, and amplifier-screen voltages.

A lower-power single-ended 6V6 audio amp allowed the power supply to be reduced in size and brought into the main receiver,
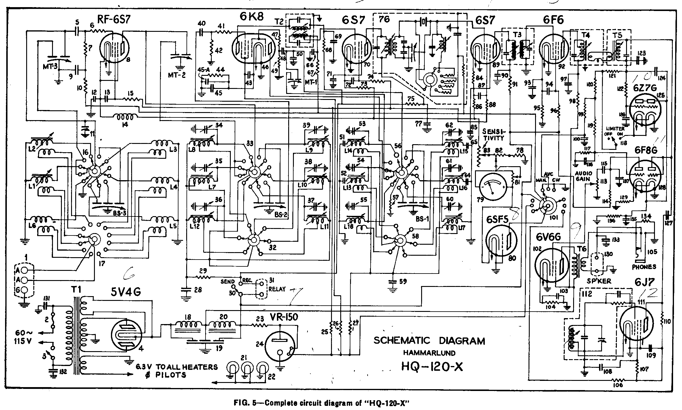
HQ-120 Schematic

Technical Features:
  • Single-conversion superhet - 465 KHz IF
  • 545 KHz - 31 MHz*  Band-switched
  • 1 RF stage
  • 3 IF stages - 9 Tuned Circuits
  • Crystal filter - with variable selectivity
  • Frequency dial -  Calibrated
  • Bandspread:  Separate knob and dial - Calibrated
  • Calibrated S-meter
  • Noise Limiter
  • Internal power supply

The state-of-the-art in rotary switchs was now sufficiently advanced to allow their use in band selection.  This eliminated the expensive cam and knife-switch arrangement of the Super-Pro.  There are now six bands covering the broadcast band through ten meters.  You had to opt for one or the other in the 'Pro.

Each gang of the main-tuning capacitor has two sections.  Both are used to allow the entire broadcast band to be covered in on range.  Only one section is engaged on the higher bands to keep the tuning rate within reason.

As in the Super-Pro, each bandspread-gang has three sections to allow optimal band-spread range for the selected band.



The HQ-120 also has a much improved S-meter compared to the Super-Pro and most other receivers of the period.  It reads 0-9 and dB over 9, and has both zero and range adjustments.
Gearing was added between the main-tuning and band-spread dials and associated capacitors.  This material improvement over the Super-Pro increased the drive ratio from 5:1 to 8:1, and allowed the scales to occupy 310 degrees of the dial, rather than 180, giving greater resolution.

The mask on the main-tuning dial has been eliminated, but the band-spread dial is now calibrated for the amateur bands: 80, 40, 20, and 10 meters.  If one sets the bandspread dial to a known frequency, e.g., his transmit-crystal frequency, and tunes the set in with the main-tuning knob, the band-spread dial will now be accurate and easily readable for that entire ham band.  This is the first application of "calibrated electrical band-spread" a feature that would become standard on better  amateur sets for years to come.

An improved crystal filter make it's debut.  Switch selectable resistors in the grid circuit of the first IF stage widen the crystal filter's response in an easily controlled manner to the point of making it usable on phone signals as well as CW.  To date, most crystal filters were narrow, ringy, and hard to adjust.  This circuit then found it's way back into the  Super-Pro 200's.

The HQ-120 also sports an effective noise limiter, a very worth-while addition in the days of  non-noise-suppressed automobile ignitions.  This is another HQ-120 innoviation that made it's way back into the Super-Pro.


The HQ-120 was certainly not the best available receiver in raw performance, but it was no slouch, either.  It's combination of innovative amateur-radio oriented features and affordable price made it the quintessential ham set.  With the addition of hermetically sealed transformers, single-ended octal tubes, and minor circuit changes it saw service in WWII as the U.S. Navy "RBG."  The design lived on in the post war years as the HQ-129-X and then the HQ-140.  In 1959, the basic design gained double conversion (3035KHz, 455KHz) above 10 MHz as the HQ-145 and continued on into the 1970's, picking up features all the way, as the HQ-150, HQ-160, and HQ-180.